1、概述
污水在处理的过程中将大部分污染物均转化到了污泥里,因此污泥中含有覆盖面极广的各类污染物,包括各种重金属、微量高毒性有机物(PCBs、AOX等)、大量细菌、病毒体和寄生虫卵等致病微生物,如不妥善处理,将会引发环境卫生和污染问题,易造成二次污染,我国大规模建设污水水处理厂,但污泥处理处置一直被忽视,近年来污水干化技术发展迅速,下面就介绍几种重要的污泥干化技术。
2、污泥干化设备的类型
2.1 按热介质与污泥接触的方式可分为:
2.1.1 直接加热式:将燃烧室产生的热气与污泥直接进行接触混合,使污泥得以加热,水分得以蒸发并最终得到干污泥产品,是对流干化技术的应用;
2.1.2 间接加热式:将燃烧炉产生的热气通过蒸气、热油介质传递,加热器壁,从而使器壁另一侧的湿污泥受热、水分蒸发而加以去除,是传导干化技术的应用;
2.1.3 “直接一间接”联合式干燥:即是"对流—传导技术"的结合。
2.2 按设备的形式分为:
转鼓式、转盘式、带式、螺旋式、离心干化机、喷淋式多效蒸发器、流化床、多重盘管式、薄膜式、浆板式等多种形式。
2.3 按干化设备进料方式和产品形态大致分为两类:
一种是采用干料返混系统,湿污泥在进料前先与一定比例的干泥混合,然后才进入干燥器,产品为球状颗粒,是干化、造粒结合为一体的工艺;另一种是湿污泥直接进料,产品多为粉末状。
3、工作原理和工艺流程
3.1 直接加热转鼓干化技术
工作原理是:脱水后的污泥从污泥漏斗进入混合器,按比例充分混合部分已经被干化的污泥,使干湿混合污泥的含固率达50%~60%,然后经螺旋输送机运到三通道转鼓式干燥器中。
在转鼓内与同一端进入的流速为1.2-1.3m/s、温度为700℃左右的热气流接触混合集中加热,经25min左右的处理,烘干后的污泥被带计量装置的螺旋输送机送到分离器,在分离器中干燥器排出的湿热气体被收集进行热力回用,带污染的恶臭气体被送到生物过滤器处理达到符合环保要求的排放标准,从分离器中排出的干污泥其颗粒度可以被控制,再经过筛选器将满足要求的污泥颗粒送到贮藏仓等候处理。
干化的污泥干度达92%以上或更高。干燥的污泥颗粒直径可控制在1-4mm,这主要考虑了用干燥的污泥作为肥料或园林绿化的可能性。细小的干燥污泥被送到混合器中与湿污泥混合送入转鼓式干燥器,用于加热转鼓干燥器的燃烧器可使用沼气、天然气或热油等为燃料。
分离器将干燥的污泥和水汽进行分离,水汽几乎携带了污泥干燥时所耗用的全部热量,这部分热量需要充分回收利用。因此水汽要经过冷凝器,冷凝器冷却水入口温度为20℃,出水温度为55℃,被冷却的气体送到生物过滤器处理完全达到排放标准后排放。
该干化系统特点是:在无氧环境中操作,不产生灰尘,干化污泥呈颗粒状,粒径可以控制,采用气体循环回用设计减少了尾气的处理成本。
3.2 间接加热转鼓干化技术
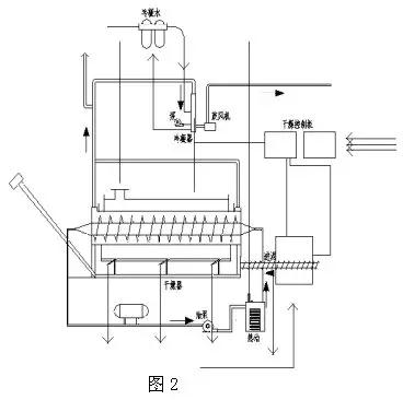
如图2是湿污泥直接进料、间接加热转鼓干化系统工艺流程图。

脱水后的污泥输送至干化机的进料斗,经过螺旋输送器送至干化机内,螺旋输送器可变频控制定量输送。干化机由转鼓和翼片螺杆组成,转鼓通过燃烧炉加热,转鼓最大转速为1.5r/min。
翼片螺杆通过循环热油传热,最大转速 为0.5 r/min。转鼓和翼片螺杆同向或反向旋转,污泥可连续前移进行干化,转鼓沿长度方向分布为三个燃烧炉温度区域,分别为370℃,340℃和85℃。翼片螺杆内的热油温度为315℃。
转鼓经抽风,其内部为负压,水汽和尘埃无法外逸。污泥经转鼓和翼片螺杆推移和加热被逐步烘干并磨成粒状,在转鼓后端低温区经过S形空气止回阀由干泥螺杆输送器送至储存仓。污泥蒸发出的水汽通过系统抽风机送至冷凝和洗涤吸附系统。
该干化系统的特点是:流程简单,污泥的干度可控制,干化器终端产物为粉末状。
3.3 离心干化技术(即脱水干化一体机)
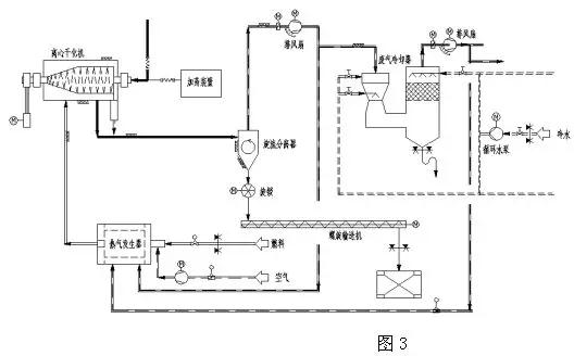
如图3是离心干化机系统工艺流程图。

稀污泥自浓缩池或消化池进入离心干化机,干化机内的离心机对污泥进行脱水,经机械离心脱水后的污泥呈细粉状从离心机卸料口高速排出,高热空气以适当的方式引入到离心干化机的内部,遇到细粉状的污泥并以最短的时间将其干化到含固率80%左右。
干化后的污泥颗粒经气动方式以70℃的温度从干化机排出,并与湿废气一起进入旋流分离器进行分离。一部分湿废气进入洗涤塔,在洗涤塔中湿废气中的大部分水分被冷凝析出,净化后的废气以40℃的温度离开洗涤塔。
该干化系统的特点是:流程简单, 省去了污泥脱水机及从脱水机至干化机的存储、输送、运输装置。
3.4 间接式多盘干燥技术(珍珠工艺)
其工作原理是:机械脱水后的污泥(含固率25%~30%)送入污泥缓冲料仓,然后通过污泥泵输送至涂层机,在涂层机中再循环的干污泥颗粒与输入的脱水污泥混合,干颗粒核的外层涂上一层湿污泥后形成颗粒,这个涂敷过程非常重要, 内核是干的(含固率>90%),外层是一层湿污泥,涂覆了湿污泥的颗粒被送入硬颗粒造粒机(多盘干燥器),被倒入造粒机上部,均匀的散在顶层圆盘上。
通过与中央旋转主轴相连的耙臂上的耙子的作用,污泥颗粒在上层圆盘上作圆周运动。污泥颗粒从造粒机的上部圆盘由重力作用直至造粒机底部圆盘,颗粒在圆盘上运动时直接和加热表面接触干化。污泥颗粒逐渐增大,类似于蚌中珍珠的形成过程,最终形成坚实的颗粒故也叫珍珠工艺。
干燥后的颗粒温度90℃,粒径为14mm,离开干燥机后由斗式提升机向上送至分离料斗,一部分被分离出再循环回涂层机,同时剩余的颗粒进入冷却器冷却至40°送入颗粒储料仓。
污泥干燥过程所需的能量由热油传递,温度介于260~230℃的热油在干燥机内中空的圆盘内循环,从干燥机排出的接近115℃的蒸汽冷凝,经热交换器冷凝后的热水温度为50~60℃。
此间接式多盘干燥器也叫造粒机,立式布置多级分布,间接加热。
特点:干燥和造粒过程氧气浓度<2%,避免了着火和爆炸的危险性。颗粒呈圆形、坚实、无灰尘且颗粒均匀、具有较高的热值可作为燃料,尾气经冷凝、水洗后送回燃烧炉,将产生臭味的化合物彻底分解,所以其尾气能满足很严格的排放标准。
3.5 流化床污泥干化技术
如图5为流化床污泥系统工艺流程框图。

其工作原理是:脱水污泥送至污泥计量储存仓,然后用污泥泵将污泥送至流化床污泥干燥机中的进料口并将污泥进行分配。流化床污泥干燥机从底部到顶部基本由三部分组成,在干燥机的最下面是风箱,用于将循环气体分送到流化床装置的不同区域,其底部装有一块特殊的气体分布板,用来分送惰性流化气体。
在中间段,用于蒸发水的热量将通过加热热油送入流化床内。最上部为抽吸罩,用来使流化的干颗粒脱离循环气体,而循环气体带着污泥细粒和蒸发的水分离开干燥机。在干燥机内干燥温度85℃,产生的污泥颗粒被循环气体流化并产生激烈的混合。
由于流化床内依靠其自身的热容量,滞留时间长和产品数量大,因此,即使供料的质量或水分有些波动也能确保干燥均匀,用循环的气体将污泥细粒和灰尘带出流化层,污泥颗粒通过旋转气锁阀送至冷却器,冷凝到小于40℃,通过输送机送至产品料仓。
灰尘、污泥细粒与流化气体在旋风分离器分离,灰尘、污泥细粒通过计量螺旋输送机,从灰仓输送到螺旋混合器。在那里灰尘与脱水污泥混合并通过螺旋输送机再送回到流化床干燥机。干燥机系统和冷却器系统的流化气体均保持在一个封闭气体回路。
循环气体将污泥细粒和蒸发的水分带离流化床干燥机。污泥细粒在旋风分离器内分离,而蒸发的水分在一个冷凝洗涤器内采用直接逆流喷水方式进行冷凝。蒸发的水分以及其它循环气体从85℃左右冷却为60℃,然后冷凝,冷凝下来的水离开循环气体流回到污水处理区,冷凝器中干净而冷却的流化气体又回到干燥机,干化污泥由冷却回路气体却冷到低于40℃。
该干化系统的特点是:无返料系统,间接加热,干燥机本身无动部件,故几乎无需维修,但干化颗粒的粒径无法控制。
除上述外还有闪蒸式干燥器、螺旋式干燥机、薄膜干燥器、喷雾式干化器、多效蒸发器、微波干化器、带式干燥机、多床干燥器等,同一类型的干化设备在不同的生产厂家也各有其特点。
星空电竞app下载安装是一家专业从事工业废水处理、工业废气处理和环境修复的环保设备研发与销售服务的企业。为工业企业和市政工程等项目提供工业废水处理、工业废气处理、有机废气VOCs处理的一体化解决方案,从“工程设计”、“工程承包”、“设备采购”、“安装调试”、“耗材销售”、“运营管理”、“环评办理”等环节提供专业的差异化服务,联系电话:135 5665 1700。